Kỹ thuật lạnh – một trong những phát minh vĩ đại của nhân loại, đã trải qua một hành trình dài từ những ý tưởng sơ khai đến công nghệ hiện đại như ngày nay. Cùng tìm hiểu lịch sử phát triển của kỹ thuật lạnh nhé.
Con người đã biết làm lạnh và sử dụng lạnh từ cách đây rất lâu. Ngành khảo cổ học đã phát hiện ra những hang động có mạch nước ngầm nhiệt độ thấp chảy qua dùng để chứa thực phẩm và lương thực khoảng từ 5000 năm trước.
Các tranh vẽ trên tường trong các kim tự tháp Ai Cập cách đây khoảng 2500 năm đã mô tả cảnh nô lệ quạt các bình gốm xốp cho nước bay hơi làm mát không khí. Cách đây 2000 năm người Ấn Độ và Trung Quốc đã biết trộn muối vào nước hoặc nước đá để tạo nhiệt độ thấp hơn.
Thế kỷ thứ 2 thời Hán tại Trung Quốc, nhà phát minh Đinh Hoãn đã chế tạo ra “chiếc quạt” để làm mát không khí. Đây là hệ thống gồm 3 bánh xe có đường kính 3 mét và được quay bằng tay để tạo ra luồng gió.
Vào năm 747, vua Đường Huyền Tông (712-762) đã dùng một tháp làm mát lắp trong cung điện mang tên Lượng Thiên. Các văn bản cổ đã mô tả hệ thống bao gồm những bánh xe quay bằng sức nước để tạo luồng gió mang hơi ẩm làm mát không khí. Cho đến thời Tống tại Trung Quốc, các tài liệu cổ cũng đã đề cập tới việc sử dụng hệ thống làm mát không khí nói trên một cách rộng rãi bởi nhiều đối tượng khác nhau.
Vào năm 1761 – 1764: Giáo sư Black đã phát hiện ra nhiệt ẩn hoá hơi và nhiệt ẩn nóng chảy của vật chất khi biến đổi pha. Từ đó mà con người đã biết làm lạnh bằng cách cho bay hơi chất lỏng ở áp suất thấp.
Năm 1780: Tiếp theo phát hiện quan trọng đó, Clouet và Monge lần đầu tiên hoá lỏng được khí SO2 vào năm 1780. Từ 1781 Cavallo bắt đầu nghiên cứu hiện tượng bay hơi một cách có hệ thống.
Năm 1810: Đến thế kỉ XIX, thì kỹ thuật lạnh mới thật sự phát triển mạnh mẽ. Năm 1810, máy lạnh hấp thụ chu kỳ với cặp môi chất H2O/H2SO4 đầu tiên do Leslie (Pháp) đưa ra. Đến giữa thế kỉ XIX nó được phát triển rầm rộ nhờ vào kỹ sư Carre (Pháp) với hàng loạt bằng phát minh về máy lạnh hấp thụ chu kỳ và liên tục với các cặp môi chất khác nhau.
Năm 1823: Faraday bắt đầu công bố những công trình về hoá lỏng khí SO2, H2S, CO2, N2O, C2H2, NH3 và HCl.
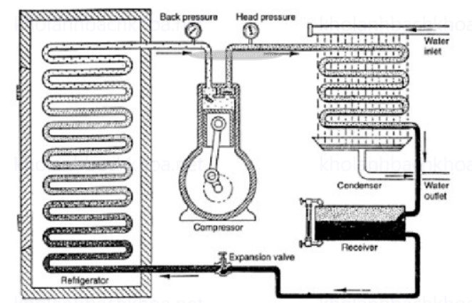
Năm 1834: J.Perkins (Anh) đã đăng ký bằng phát minh đầu tiên về máy lạnh nén hơi với đầy đủ các thiết bị như một máy lạnh nén hơi hiện đại gồm có máy nén, dàn ngưng tụ, dàn bay hơi và van tiết lưu. Đến cuối thế kỉ 19, nhờ có một loạt cải tiến của Linde (Đức) với việc sử dụng amoniac làm môi chất lạnh cho máy lạnh nén hơi, việc chế tạo và sử dụng máy lạnh nén hơi mới thực sự phát triển rộng rãi trong hầu hết các ngành kinh tế quốc dân.


Năm 1845: Faraday đã hoá lỏng được hầu hết các loại khí kể cả etylen, nhưng vẫn phải bó tay trước các khí O2, N2, CH4, CO, NO và H2. Người ta cho rằng chúng là các khí không hóa lỏng được và luôn luôn chỉ ở thể khí nên gọi là các khí “vĩnh cửu – permenant”, lí do là vì Natlerev (Áo) đã nén chúng tới một áp lực cực lớn 3600atm mà vẫn không hóa lỏng được chúng.
Năm 1869: Mãi tới 1869, Andrew (Anh) giải thích được điểm tới hạn của khí hoá lỏng và nhờ đó Cailletet và Pictet (Pháp) hoá lỏng được khí “vĩnh cửu” O2 và N2 năm 1877, Dewar (Anh) hoá lỏng H2 năm 1898, Linde (Đức) hoá lỏng O2 và N2 và tách bằng chưng cất, K.Onnes (Hà Lan) hoá lỏng được Heli.
Năm 1874: Với hàng loạt cải tiến của Linde. Đặc biệt việc sử dụng môi chất NH3 cho máy lạnh nén hơi, làm cho máy lạnh nén hơi được sử dụng rộng rãi trong cuộc sống và công nghiệp.
Năm 1899 – 1922: Máy lạnh hấp thụ khuếch tán hoàn toàn không có chi tiết chuyển động được Geppert (Đức) đăng ký bằng phát minh năm 1899 và được Platen và Munters (Thụy Điển) hoàn thiện vào năm 1922 được nhiều nước trên thế giới sản xuất chế tạo hàng loạt và nó vẫn có vị trí quan trọng cho đến ngày nay.
Năm 1904: Mollier xây dựng đồ thị i – s và logp – i. Làm cơ sở cho việc nghiên cứu, tính toán thiết kế hệ thống lạnh.
Năm 1910: Máy lạnh ejector hơi nước đầu tiên do Leiblanc chế tạo. Đây là một sự kiện có ý nghĩa rất trọng đại vì máy lạnh ejector hơi nước rất đơn giản. Năng lượng tiêu tốn cho nó lại là nhiệt năng do đó có thể tận dụng được các nguồn năng lượng phế thải để làm lạnh.
Năm 1930: Một sự kiện quan trọng nữa là việc sản xuất và ứng dụng các Freon ở Mĩ. Đây là những môi chất lạnh có nhiều tính chất quý báu: không cháy, không nổ, không độc hại, góp phần thúc đẩy kỹ thuật lạnh phát triển, nhất là kỹ thuật điều tiết không khí.
Ngày nay, kỹ thuật lạnh hiện đại đã tiến những bước rất xa, có trình độ khoa học kĩ thuật ngang với các ngành kĩ thuật tiên tiến khắc. Phạm vi nhiệt độ của kĩ thuật lạnh ngày nay được mở rộng rất nhiều. Người ta đang tiến dần đến nhiệt độ không tuyệt đối. Phía nhiệt độ cao của thiết bị ngưng tụ, nhiệt độ có thể đạt trên 100°C dùng cho các mục đích của bơm nhiệt như sưởi ấm, chuẩn bị nước nóng, sấy v.v… Đây là ứng dụng của bơm nhiệt góp phần thu hồi nhiệt thải, tiết kiệm năng lượng sơ cấp.
Công suất lạnh của các tổ hợp máy lạnh cũng được mở rộng: từ những máy lạnh sử dụng trong phòng thí nghiệm chỉ có công suất chừng vài mW đến các tổ hợp có công suất hàng triệu w ở các trung tâm điều tiết không khí.
Hiệu suất máy tăng lên đáng kể, chi phí vật tư và chi phí năng lượng cho một đơn vị lạnh giảm xuống rõ rệt. Tuổi thọ và độ tin cậy tăng lên. Mức độ tự động hóa của các hệ thống lạnh và máy lạnh tăng lên rõ rệt. Những thiết bị lạnh tự động hoàn toàn bằng điện tử và vi điện tử đang dần dần thay thế các thiết bị thao tác bằng tay.
